Заземление в квартире нужно ли. Зачем нужно заземление в квартире
- Заземление в квартире нужно ли. Зачем нужно заземление в квартире
- Нужно ли заземление если есть узо. Разновидности электрических сетей
- Как сделать заземление в квартире на первом этаже. Опасность частного заземления квартиры: понятным языком - для каждого!
- Заземление в хрущевке. Где взять заземление в "хрущевке"
- Если нет заземления в квартире, как подключить водонагреватель. Этапы выполнения работ
- Как заземлить ванну в старом доме. Видео по теме
- Видео зачем нужно заземление в квартире?
Заземление в квартире нужно ли. Зачем нужно заземление в квартире
- Сказать что для предотвращения от поражения электротоком, значит, ничего не сказать. Всегда следует помнить что заземление само по себе не может гарантировать безопасность человека и обеспечить полноценную функциональность применяемой аппаратуры. Более того, конструкция, сделанная по неправильной электрической схеме или с нарушением правил монтажа (имитации заземляющего контура) ещё более усугубит ситуацию с работоспособностью бытовой техники и её комфортным, безопасным использованием.
- Для исключения поражения ёмкостным током, вызванным технологической утечкой напряжения через плечо симметричного L-C – фильтра, средняя точка которого подключена на корпус устройства. Как пример, схема помехоподавляющего фильтра в стиральной машине “Bosch Maxx 4”. Если подключить такую машину к незаземленной розетке и замерить разницу потенциалов между корпусом устройства и стоящим рядом человеком, то прибор покажет значение, равное половине входного напряжения, порядка 110 вольт.

Кстати, такая особенность электрической схемы может стать причиной ложного, с точки зрения пользователя, срабатывания устройства защитного отключения (УЗО).
- Для достижения электромагнитной совместимости оборудования (ЭМС). Речь идёт прежде всего об кондуктивном воздействии. Импульсных токах и напряжениях инжектируемых в электрическую сеть нагрузкой большой мощности. В многоэтажном жилом доме это: лифты, различные насосы, электросварочное оборудование.
Учесть все возможные ситуации, связанные с ЭМС просто невозможно, поэтому ограничусь только упоминанием о печальных последствиях асимметрии в трёхфазных сетях в случае обрыва (перегорания) нулевого рабочего проводника или захлестывания не изолированных проводов на воздушных линиях.
- Для защиты от разряда статического электричества. Даже находясь, в домашней обстановке человеческое тело может зарядиться до 25 кВ, правда, заряд будет обладать очень небольшой мощностью, но и её может быть достаточно если не для поломки (кто сталкивался с монтажом полевых транзисторов тот меня поймёт), то для сбоя (зависания) электронно-вычислительной аппаратуры.
Замечено что чем сложнее, а следовательно, дороже мультимедийная и вычислительная аппаратура, тем она более уязвима, даже для, казалось бы, безобидного статического электричества.
- Уравнивания потенциалов. Давайте создадим, на первый взгляд, вполне безобидную ситуацию, одной рукой коснёмся радиатора отопления, а другой не заземленного металлического корпуса компьютера. Как вы думаете, что произойдёт? Если повезёт, то ничего, но если сосед решил использовать трубу отопления как рабочую нейтраль, то через ваше тело пройдёт чувствительный электрический разряд, который неизбежно отразится на работоспособности компьютера.
Нужно ли заземление если есть узо. Разновидности электрических сетей
Электропитание в наши квартиры и дома поступает из однофазной сети или трёхфазной.
Однофазное электрическое питание представляет собой одну фазу и ноль. Для питания бытовой техники и осветительных приборов нужно фазное напряжение, которое получается на выходе после понижающего трансформатора. Такое однофазное питание предполагает запитку от одной фазы линии.

По фазному проводнику движется электрический ток, а по нулевому он возвращается в землю. Чаще всего такой тип электропроводки применим в квартире, и имеет он две разновидности:
- Однофазная сеть двухпроводного исполнения (без земли). Такой тип электросети чаще всего можно встретить в домах старой постройки, в ней не предусмотрено заземление электрических приборов. Цепь включает в себя только нулевой провод, имеющий буквенную маркировку N, и один фазный проводник, он соответственно обозначается буквой L.
- Однофазная сеть трёхпроводного исполнения. В ней помимо нулевого и фазного имеется ещё защитный заземляющий проводник, обозначаемый РЕ. Корпуса электрических приборов нужно подсоединять к заземляющим проводникам, это обеспечит защиту самой техники от перегорания, а человека от действия электрического тока.
В доме зачастую присутствует техника, которой нужно трёхфазное напряжение (насосы, двигатели, если есть станки в сарае или гараже). В данном случае сеть будет состоять из нулевого и трёх фазных проводов (L1, L2, L3).

Аналогично трёхфазная сеть бывает четырёхпроводного исполнения и пятипроводного (когда присутствует ещё защитный заземляющий проводник).
Как сделать заземление в квартире на первом этаже. Опасность частного заземления квартиры: понятным языком - для каждого!
На просторах интернета появляются советы о том, как сделать заземление в старом доме-хрущёвке самому . Они опасны и неграмотны потому, что их авторы не знают про уравнивание потенциалов и как оно работает.
Наша статья обязательна к прочтению каждому, кто ещё не знает про эту очень важную часть электрики в большом здании и о том, почему в обход неё любое заземление будет опасно !
Начнём с ПУЭ

Все конструкции в здании, которые присоединяются к заземляющей шине по ПУЭ
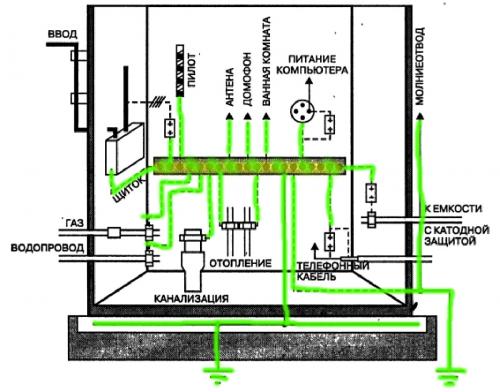
В главном кодексе электриков - ПУЭ 7, уравнивание потенциалов разбирается подробно, но нас интересует только пункт 1.7.82 , где черным по белому указано, что в подвале здания , должны соединяться вместе не только нулевой и защитный проводники, но и трубы газо- и водоснабжения, металлические части здания, короба вентиляции и так далее.
Зачем нужно уравнивание потенциалов?

Главная заземляющая шина (ГЗШ) в подвале здания
Цель соединения этих "железяк" в подвале здания - создать для всех утечек тока кратчайший путь к земле. Где бы ни произошла утечка: в проводке квартиры, в системах пожаротушения, электрике лифта, она почти без препятствий уйдёт в землю и опасное напряжение , которое появляется из-за большого сопротивления аварийному току, не возникнет .
Именно поэтому, правильное заземление в многоквартирных домах берётся только с главной заземляющей шины в подвале - потому что именно относительно неё все конструкции здания имеют нулевой потенциал. Не относительно болта, приваренного к этажному щитку, не относительно ведра, вкопанного под окном - а только относительно ГЗШ !
Что же делать, если проводка в доме старая?

УЗО - надёжный защитник для старой проводки
Первое и самое главное - не пытайтесь сделать заземление самостоятельно ! Если ток утечки "решит", что ваша земля это очень удачный и короткий путь обратно на подстанцию, вы получите неслабое напряжение прикосновения на всех соединённых с такой землёй приборах, а также сможете увидеть шикарный фейерверк , от протекания токов утечки всего дома через вашу квартирную проводку.
Поставьте на все линии УЗО с током утечки 30 или 10 мА - оно прекрасно работает и без земли, а если кто-то случайно коснётся оголённого провода, быстро отключится и защитит ваше здоровье.
Будьте осторожны и спасибо за просмотр ! Поделитесь этой статьёй и поставьте ей лайк , чтобы как можно больше людей узнали правду и не пытались выполнить заведомо опасные "доработки"!
Заземление в хрущевке. Где взять заземление в "хрущевке"
Делаете ремонт? Производите замену электропроводки? В домах старой постройки отсутствует заземление? Где его найти? Все варианты для организации заземления в хрущёвке.

Электробезопасность является неотъемлемой частью электроснабжения. Для чего нужна земля в электрике? Для того, чтобы обезопасить себя и своих близких от поражения электрическим током, а дом от пожара. Для жилых зданий старой постройки (с 40 годов по 2001 год) с двухпроводной электропроводкой, применяется система заземления «TN-C». В которой ноль (нейтраль) - N и земля (защитный проводник) - PE объединены в один проводник PEN.
При такой схеме отдельного проводника PE (заземление) - мы не получим!
Приобретая современное электрооборудование (стиральные машины, микроволновки и т.д.) , пользователи электроэнергии забывают о том, что они живут в хрущёвках и эксплуатация мощного электрооборудования не предусмотрена старой электропроводкой и как правило требуют установки розеток с заземляющим контактом.
ВАЖНО : Перед установкой современного электрооборудования необходимо обследовать электропроводку в квартире и убедиться, что она пригодна для подключения новой техники!
Рассмотрим несколько выходов из данной ситуации :
I. Получаем заземление - PE (защитный проводник) граммотно :
Решение данной проблемы, это разделение проводника PEN. Грамотное, соответствующим всем нормам и требованиям ПУЭ (Правила устройства электроустановок) разделение проводника PEN необходимо выполнять только в ГРЩ (Главный распределительный щит) или ВРУ ( Вводное распределительное устройство) вашего дома (подъезда). Таким образом наша система TN-C преобразуется в систему TN-C-S.
ВАЖНО :
1. ПУЭ предъявляются требования относительно механической устойчивости к повреждению проводника PEN на линии электропередач от подстанции до ГРЩ (ВРУ) вашего дома.
2. Когда ноль рабочий (N) и ноль защитный (PE) разделены с какой либо точки электроустановки. Запрещается объединять их за этой точкой.
Поэтому требуйте от управляющей компании модернизации системы энергоснабжения!
В моем случае управляющая компания на это не согласилась (до кап.ремонта дома). Выход нашелся. Я договорился с электриком компании частным образом (поверьте не дорого, придется только купить кабель) и он мне прокинул пятижильный кабель от ВРУ дома до щитка нашего 3 этажа. При этом было выявлено, что ВРУ оказывается было повторно заземлено (что совсем хорошо)!. Кабель прокидывали с учетом нагрузки всех трех квартир нашего этажа. Щиток я переделывал уже сам, для всех трех квартир.
II. Упрощенный вариант получения заземления :
Состояние хрущевок таково, что при ремонте квартир, трудно не модернизировать щиток на этаже, хотя бы частично. При ремонте квартиры, вы должны выполнить 1 пункт ПУЭ. То есть электропроводка должна быть 3-х проводной. В связи с этим возникает вопрос: куда подключать - ноль (N) и заземление (РЕ). В стояке на вашей площадке идут как правило 3-фазы и PEN - проводник. Его необходимо разъединить на РЕ и N - проводники. Таким образом, в какой-то ее части, реализовать TN-C-S - систему для вашей квартиры.
Я делаю так : РEN проводник, необходимо подключить на шину, которая в свою очередь крепится на метал. щите болтами - это шина РЕ. От нее идет ноль N на вводной двухполюсный автомат квартиры. Далее счетчик. От него делается отдельная шина N с креплением к дин-рейке. Второй полюс фаза. Далее автоматы отходящие в квартиру. Все комплектующие для модернизации новые. Все, что в щите, кроме счетчиков (конечно если он соответствует ребованиям) надо демонтировать и выбросить. Можно сделать щиток в квартире: защитный проводник подключаем на шину PE, фазу L и нейтраль N к двухполюсному автомату. В домашнем щитке получаем отдельно шину - PE, отдельно шину - N. Рекомендуется устанавить : ограничитель напряжения и УЗО или выполнить систему на диф.автоматах.
ВАЖНО :
1. Если PEN - проводник вы разорвете не отключив подъезд, то в лучшем случае погорит оборудование других этажей, а в худшем пожар!
2. Данная модернизация не будет соответствовать требованиям ПУЭ но, как показала практика отлично работает.
III. Самый банальный случай полкчения заземления :
Если требуется например обезопасить стиральную машинку, стоящую к примеру в кухне, то ее можно запараллелить с розеткой для электроплиты (в ней как правило 3 контакта).
ВАЖНО :
1. При работе стиральной машинки не включать более одной конфорки (тем более духовки).
2. Данное подключение не будет соответствовать требованиям ПУЭ но, как показала практика то-же отлично работает.
Если нет заземления в квартире, как подключить водонагреватель. Этапы выполнения работ
Перед тем, как начать работу, необходимо приготовить следующие инструменты и материалы:
- металлический штырь (3 шт.): диаметр – 1,6 см, длина 150 см;
- проволока стальная: диаметр – 0,6 см;
- болт (М10) с шайбой и гайкой – несколько штук;
- дрель (перфоратор);
- сверло с победитовым наконечником: диаметр – 0,8 см;
- инверторное сварочное оборудование;
- станок для затачивания деталей;
- молоток;
- набор гаечных ключей.
Перед тем, как заземлить водонагреватель в квартире, следует осмотреть корпус устройства. Как правило, в комплектации к электрическим бойлерам идет набор: вилка, гайки и шпильки с шайбами.
Необходимо проверить электросеть, идущую от распределительного щита, находящегося на этаже: все металлические детали должны быть присоединены к системе заземления.
После этого можно устанавливать розетку, оснащенную заземляющим элементом.
Далее от щита до розетки укладывается кабель. Медные жилы в трехжильном проводе должны иметь диаметр 1,5 мм.
Прокладку кабеля желательно выполнить скрытую, для этого нужно предварительно проштробить стены или пол.
Если по каким то причинам скрыть провод не удается, то его можно протянуть в специальном пластиковом желобе. Жилы, на обоих концах кабеля, рассоединяются для подключения к клеммам распределителя и розетки.
При подключении провода к розетке необходимо соблюдать цветность соединяемых элементов. То есть проводок кабеля, должен совпадать по цвету с проводком розетки.
Проводники, подключаемые к распределительному устройству, фиксируются с помощью специального болта.
После того, как все соединения выполнены, следует включить автоматику распределителя и проверить функциональность розетки с помощью индикатора напряжения.
Заземление водонагревателя в квартире, оснащенного собственной системой защиты, выполняется путем подключения провода к специальной клемме, находящейся на бойлере.
Как заземлить ванну в старом доме. Видео по теме
Защитное заземление ванны в квартире делается по многим причинам, главная из которых – повышенная влажность в помещении и связанный с этим риск утечки тока на землю. Объясняется это тем, что вода, налитая в ванную, – это проводник электричества, а сама ванна, так или иначе, контактирует с землей.
Незнакомые с основами электричества люди при обсуждении того, нужно ли заземлять ванну, рассуждают следующим образом. «Зачем заземлять ванну, – говорят они, если она изолирована от стяжки пола слоем керамической плитки?».
Но при этом многие забывают о том, что ее металлический корпус через систему водопроводных и канализационных труб все-таки связан с землей.
Из-за этого прикосновение моющегося человека к неисправному электроприбору (к проводу электробритвы с разрушившейся изоляцией, например) может вызывать поражение током опасной величины.
Поэтому сделать заземление в ванной комнате – это первостепенная задача по защите пользователя от сильного электрошокового воздействия.
Добавим к этому, что надежное заземление в ванной комнате выполняет троякую функцию:
- во-первых, при появлении опасной утечки оно вызывает срабатывание защитного устройства (УЗО), которое мгновенно обесточивает помещение;
- во-вторых, если из-за малых токов УЗО не сработало (или оказалось неисправным), то при наличии заземления напряжение в точке прикосновения на какое-то время понизится до безопасного уровня;
- и, наконец, оно выравнивает потенциал всех металлических предметов в ванной, подключенных к общему для дома заземляющему устройству (ЗУ).
Во втором случае вероятность критического поражения человека, ощутившего удар током, намного снижается, что и становится ответом на вопрос, зачем нужно заземление ванной.