Водопровод в частном доме своими руками от колодца схема. Последовательность схемы водоснабжения
- Водопровод в частном доме своими руками от колодца схема. Последовательность схемы водоснабжения
- Как провести воду в дом от центрального водопровода. Правила присоединения частного дома к центральному водопроводу
- Водопровод в частном доме своими руками из полипропилена. Закрытый и открытый монтаж водопровода из полипропилена
- Внутренняя разводка водопровода в частном доме. Водопровод в частном доме: пошаговое описание процесса монтажа
- Разводка воды по дому от скважины. Схема автономного водоснабжения: основные элементы системы
- Узел ввода водопровода в частный дом. Особенности конструкции
- Видео ✅ Водопровод в частном доме своими руками. ТОП 10 - ошибок. // Саша Багот
Водопровод в частном доме своими руками от колодца схема. Последовательность схемы водоснабжения
Для того, чтобы представить наглядно, как выполнятся разводка воды в частном доме своими руками, можно рассмотреть ход коммуникаций от источника до конечной точки.
1. Индивидуальный водный узел (колодец или скважина) оснащается перекачивающим оборудованием, выбор которого осуществляется по следующим принципам:
- для глубоких артезианских скважин могут использоваться только погружные насосы,
- для узких каналов и обсадных труб – только поверхностные агрегаты, в том числе, и насосные станции,
- в остальных случаях выбор между погружным и наружным оборудованием осуществляется в зависимости от технических характеристик конкретных моделей и условий эксплуатации.
2. Трубопровод, подводящий воду к дому, обычно прокладывается под землей. Глубина траншеи обычно выбирается с учетом глубины промерзания почвы в данном регионе. В качестве дополнительной защиты от промерзания коммуникации снабжаются теплоизоляционным слоем.
Проведение водопровода в дом из скважины с кессоном
3. Точка ввода трубопровода в дом заслуживает особого внимания.
- Во-первых, отверстие для трубы делается с большим запасом – зазор не менее 150 мм со всех сторон. Это позволяет избежать деформации и разрушения коммуникаций, если со временем стена станет проседать или деформироваться.
- Во-вторых, небольшой участок трубы, находящийся между подземными и защищенными грунтом коммуникациями и внутренней разводкой в теплом помещении, находится на открытом воздухе. В этом месте наиболее высок риск промерзания трубопровода, поэтому требуется хорошая теплоизоляция.
4. Гидроаккумулятор и приборы контроля устанавливаются, как правило, в подвальном, цокольном помещении или на первом этаже рядом с точкой входа трубопровода в дом. Чисто технически разместить такое оборудование было бы более правильным в самой высокой точке, однако с точки зрения практичности и удобства использования нижние уровни подходят больше. Следует только учитывать необходимость подъема воды на верхние этажи при настройке реле давления.
Гидроаккумулятор предназначен для стабилизации давления в коммуникациях и предотвращения частых включений (и, соответственно, быстрого изнашивания) перекачивающего оборудования.
Узел управления и контроля включает в себя манометр, реле давления и реле сухого хода , которое предотвращает захват воздуха и образование воздушных пробок в системе при снижении уровня воды в скважине или колодце.
5. Системы фильтров комплектуются, в зависимости от необходимости, приспособлениями для:
- предварительного грубого удаления крупных частиц примесей (подробнее про магистральные фильтры для воды в частный дом),
- тонкой очистки,
- снижения содержания железа,
- умягчения воды.
После выполняется разводка водопровода в частном доме своими руками по выбранной схеме. Для коллекторной схемы это может выглядеть так:
- Сразу за гидроаккумулятором идет тройник вместе с запорным краном. Тройник делит поток воды на два направления — в дом и для других нужд (полив, мойка машины и др.);
- Подключается фильтр глубокой очистки;
- Далее идет тройник, от которого разводка труб водоснабжения в частном доме делится на трубу для холодной воды, которая сразу идет к коллектору ХВС, и на трубу, по которой вода будет идти в бойлер или другой водонагреватель, для нагрева. После нагрева вода отправляется в коллектор для горячей воды.
На фото схема разводки воды в частном доме
Важно: Проводя монтаж водоснабжения в частном доме своими руками по коллекторной схеме, необходимо устанавливать запорные вентили на каждую точку потребления воды.
Как провести воду в дом от центрального водопровода. Правила присоединения частного дома к центральному водопроводу

Схема подключения дома к водопроводу
Чтобы провести воду от центрального водопровода на участок своими руками, необходимо соблюдать определенные условия. Регулируются они постановлением правительства от 29.07.2013 №644. Основные правила, регламентируемые положением:
- составление утвержденного договора по существующей схеме;
- наличие заявки для подключения, которая подается в органы территориальной власти – заявку рассматривают в течение 5 дней;
- получение технических условий для врезки в систему водопровода, которые должны строго соблюдаться;
- после получения документов служба в течение 3 дней проводит их сверку, определяется баланс водоотвода и водоподачи, техническая возможность;
- при наличии некорректно оформленных или неполных документов заказчик получает уведомление, в течение 20 дней он должен собрать и отправить недостающую информацию;
- если через 20 дней этого не произошло, заявление аннулируется.
Если все сделано верно, служба территориальной власти выдает разрешение. Водоканал в течение 20 дней составляет договор и отправляет его заказчику. В нем указываются условия, стоимость работ и оплата.
Службы водопроводного обеспечения, по закону, не могут отказаться заказчику в составлении договора при наличии технической возможности. Если такой возможности нет, создают индивидуальный проект.
Оплату вносят так: 35% в течение 15 дней после составления договора, 50% – в течение 3 месяцев с начала работ, но не после их окончания и еще 15% в течение 15 дней после подписи заключительных актов, подтверждающих гарантию подачи воды к дому.
Водопровод в частном доме своими руками из полипропилена. Закрытый и открытый монтаж водопровода из полипропилена
Обустройство водопровода из полипропилена своими руками начинается с составления первичной схемы – возьмите листок бумаги и ручку либо воспользуйтесь 3D-редактором и составьте план. Сначала укажите и разместите все устройства, которые являются потребителями воды – краны, ванну, душ, стиральную машину и т. д. Затем разместите на схеме источники горячей и холодной воды – это могут быть как стояки, так и отопительный котел частного дома. Завершите составление плана подведением к потребителям линий горячего и холодного водоснабжения от их источников.
Возможно, Вас заинтересует информация о том, что такое кран полипропиленовый и как его установить.

Закрытый монтаж трубопроводов
После следует решить, каким способом будут прокладываться трубы из полипропилена. Существует два способа, как это сделать — закрытый и открытый монтаж. Первый подразумевает, что все линии водопровода будут «спрятаны» за внешней отделкой помещения. Для этого стены в доме или квартире следует проштробить, а в полученные каналы уложить полипропиленовые трубы. Достоинства у схемы закрытого монтажа следующие.
- Привлекательный внешний вид – линии водопровода скрыты от глаз и не портят красоту комнат, в которых проложены.
- Экономия полезной площади жилья – трубы проложены в стенах и не отнимают у вас столь ценные квадратные метры.
- Расставлять мебель и другие объекты при закрытом монтаже водопровода можно без каких-либо опасений.

Водопровод из полипропиленовых труб
Но при этом закрытый монтаж водопровода из полипропилена сопряжен со многими трудностями и проблемами.
- Необходимость выполнять штробирование – работу сложную, трудоемкую и не самую приятную.
- В каналы допускается устанавливать только те трубы, которые обладают малым коэффициентом линейного теплового расширения.
- Далеко не все стены подходят для штробирования – некоторые слишком тонкие и непрочные, вследствие этого выполнять подобные работы с ними нежелательно.
- Количество фитингов и различных соединений при закрытом монтаже водопровода должно быть минимально – для ремонта потребуется снимать внешнюю отделку стен.
- Выполнять профилактический осмотр водопровода, смонтированного закрытым способом, практически невозможно.
Выбирать подобную схему монтажа следует только в том случае, если вы готовы к тяжелой работе и точно уверены, что трубы не протекут. В противном случае имеет смысл отдать предпочтение открытому монтажу – когда все коммуникации проложены поверх отделки. Это смотрится не так красиво, но зато подобная схема более надежна – любую неполадку и протечку можно устранить в кратчайшие сроки и с минимальным приложением сил. Кроме того, водопровод, смонтированный открытым способом, можно без каких-либо проблем модернизировать, добавить к нему новые линии или просто заменить.

Открытый монтаж трубопровода
Интересно! Промежуточной схемой между открытым и закрытым монтажом является прокладка водопровода из полипропилена в фальшкоробах из гипсокартона.

Внутренняя разводка водопровода в частном доме. Водопровод в частном доме: пошаговое описание процесса монтажа

Бесперебойное водоснабжение — обязательное условие для любого современного дома
Сегодня поговорим, как обустроить водопровод в частном доме. У меня есть немалый опыт в этом деле, готов рассказать, как составить проект, подобрать материалы и смонтировать систему быстро и качественно без посторонней помощи. С этими знаниями практически любой мастер справится с задачей!

В подвале многоэтажного дома такое количество водопроводных труб воспринимается спокойно, а в частном — вызывает недоумение.
Описание рабочего процесса
Разделяем работу на 3 части:
- Расчеты и приобретение материалов;
- Прокладка наружной части системы;
- Прокладка внутренней части системы.
Расчеты, проектирование и приобретение материалов
Вода может подаваться тремя способами:
- Забор воды из колодца . Чаще всего этот вариант встречается в сельской местности. В этом случае в доме ставится насосная станция, которая и качает воду в дом. Схема такой системы с указанием всех комплектующих показана ниже;

Технические параметры схемы подобраны для домов в сельской местности
- Забор воды из скважины . Насос качает воду непосредственно из источника воды, поэтому в доме нет постороннего шума, а сама система состоит из простых комплектующих, которые есть в каждом магазине сантехники;

Схема водопровода из скважины в дом отличается простотой, несмотря на обилие деталей и узлов
- Подключение к центральному водопроводу . Это самый предпочтительный вариант, но водопровод есть далеко не в каждом населенном пункте, особенно если речь идет о сельской местности. Если же вам повезло, и вы можете подключиться к центральной системе, то ваша схема будет выглядеть примерно так, как на рисунке ниже.

Так выглядит минимальный комплект оборудования для подключения к центральному водопроводу
Теперь разберем особенности составления схемы водоснабжения частного дома своими руками. Тут нет универсального варианта, вы должны заранее определиться, где будут располагаться потребители воды и, исходя из этого, составить примерный эскиз.

Вариант, который реализован у меня в доме, подойдет для большинства одноэтажных частных домов
Необходимые материалы:
| Иллюстрация | Описание |
![]() | Насос . Необходим, если забор воды ведется из скважины или колодца. Его конфигурация зависит от системы и выбирается отдельно в каждом конкретном случае. |
![]() | Труба ПНД (полиэтилен низкого давления). Используется для прокладки наружной части коммуникаций.
|
| Фитинги для трубы ПНД . Точное количество и конфигурация комплектующих определяются по проекту. В качестве примера используйте схемы, которые представлены выше, там подробно показано, куда используются те или иные фитинги. | |
![]() | Полипропиленовая труба . Используйте армированный вариант (на фото показано, как его определить на глаз), он подходит для коммуникаций с холодной и горячей водой. Оптимальный диаметр — 20 мм, его хватает даже при большом объеме потребления воды. Количество считается по протяженности всех трубопроводов в доме. |
![]() | Коллектор распределительный . Необходим для поддержания одинакового давления на всех линиях системы. Последовательное подключение без гребенки (так еще называется коллектор) допускается в небольших домах, где постоянно проживают не более 3-х человек. |
![]() | Фитинги для полипропиленовых труб. Рассчитываются по проекту системы. Каждый поворот, ответвление и соединение делается фитингом, поэтому в каждом доме ассортимент и количество отличаются. |
![]() | Крепеж. Для фиксации труб используются специальные клипсы, которые можно соединять между собой, если нужно вести несколько магистралей. Крепление элементов к стене производится дюбелями или саморезами, все зависит от типа поверхности. |
Разводка воды по дому от скважины. Схема автономного водоснабжения: основные элементы системы
Каким бы ни был источник автономного водоснабжения частного дома, необходимо создать схему с указанием всех основных элементов системы и материалов, используемых для прокладки водопровода.

Схема водоснабжения частного дома включает следующие элементы.
- Скважина – источник воды.
- Кессон – вспомогательное помещение скважины (пластиковая или металлическая бочка). Защищает устье от грунтовых вод, осадков и обеспечивает нормальную температуру в скважине.
- Автономная насосная станция или глубинный насос для забора воды из скважины.
- Обратный клапан препятствует движению воды в обратном направлении.
- Гидроаккумулятор (гидробак) накапливает определенное количество воды и поддерживает давление в системе. Именно из гидробака вода поступает к точкам водозабора.
- Водоочистные фильтры:


- фильтр-грязевик не пропускает крупную крошку в гидроаккумуллятор (если источник воды – артезианская скважина, то можно не устанавливать такой фильтр);
- фильтр с картриджем очистки – механическая очистка от мелких примесей глины, песка, ржавчины и грязи.


Устройство водопроводной системы частного дома можно разделить на три блока:
- Система водозабора.
- Дворовая магистраль.
- Внутридомовой водопровод.
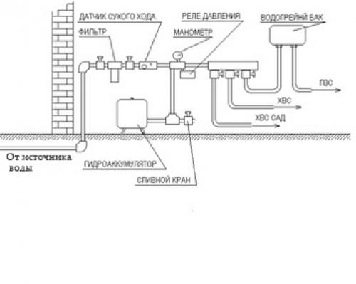
Узел ввода водопровода в частный дом. Особенности конструкции
Лучше, если планирование водопровода будет выполняться еще на этапе составления проекта дачного участка и дома. Полноценный проект включает в себя ряд чертежей и документов, в числе которых:
- поэтапный план выполнения работы;
- схемы размещения труб и основных элементов водопроводной системы;
- смета и т.д.

Схема водопровода
Для обустройства бойлерно-водомерного узла нужно выделить небольшую комнату на первом этаже дома. Будет достаточно помещения площадью 3-4 м2. Удобнее, когда узел ввода воды и необходимые технические устройства расположены в одном помещении – это дает владельцу возможность в полной мере контролировать процесс подачи воды.
Типичная система частного водообеспечения включает в свой состав следующее оборудование:
- трубопровод. Подходят изделия, изготовленные из полипропилена, металлопластика и металла;
- комплект кранов и фитингов;

Трубы и фитинги
- манометр;

Манометр ДМ02 Метер
- расширительный бак;

Расширительный бачок
- реле давления;

Реле давления РД-2Р (Росма)
- электросопровождение с полноценной автоматической защитой;
- очистные фильтры для устранения взвешенных частиц и разного рода загрязнений из состава воды;

Фильтр для очистки воды
- водонагреватель. Устанавливается по необходимости. В большинстве случае более удобной является накопительная модель.

Практичный накопительный водонагреватель для дачи
Главное отличие частного дома от квартиры – это отсутствие централизованных водопроводных сетей и канализации. Поэтому все хлопоты по разводке, а также обслуживанию водопровода ложатся на плечи владельца дома или земельного участка. Перед тем как начинать разводку, нужно будет позаботиться о составлении плана конструкции. Схема водопровода в частном доме будет зависеть от того, каким будет источник подачи воды, будет ли это зимний или летний вариант трубопровода и сколько будет потребителей.
Система канализации обычно включает в себя:
- источник водозабора;
- непосредственно сами трубы, по которым будет осуществляться перемещение воды;
- дополнительные приспособления: насос, фильтр, счетчики, другие приборы;
- точки водоразбора.
Из всех разновидностей частных систем выбирают тот, который соответствует особенностям участка. Для этого проводят геологические изыскания, необходимо узнать:
уровень грунтовых вод – УГВ;
качество почвы – песок, глина, суглинок, земля, наличие камней;
состояние влаги – наличие примесей;
близкое соседство производства, которое может портить водный ресурс на участке.

Такие изыскательные работы можно проводить с помощью программы Geonium. Это специализированный софт для проведения изысканий. Он автоматизирует процесс выпуска чертежей, в нем легко работать с местностью, отмечать особенности рельефа. Затем можно будет сделать выгрузку схемы и использовать ее в дальнейшем при проектировании водопровода.
Также важно определить назначение влаги – на домашнее использование, на оросительную систему.
Эта информация поможет вам выбрать наиболее подходящий вашему рельефу и местности вариант.
Основные требования к водозабору на участке:
расположение системы должно быть на расстоянии не менее 20 м от канализационного слива, уличного туалета, дренажа и другого потенциального источника загрязнения;
к колодцу (скважине) не должны подтекать паводковые воды и уличные стоки, например, ливневка на участке;
отмостка постройки должна иметь диаметр не менее 2 метров, состоять из твердого материала – бетонного кольца или каменной выкладки;
глубина устройства должна быть не менее метра, а возвышаться над землей на 0,5 – 0,8 м;
система должна быть выполнена из качественных стройматериалов, которые не будут загрязнять ресурс, это же относится к трубопроводу.
Рассмотрим основные варианты и их особенности.
Используется такое углубление, когда УГВ находится глубже 20 метров под землей. Они могут быть:
Артезианские – от 100 м и больше, отличаются хорошим чистым ресурсом, но их устройство имеет высокую цену. Также есть риск нарваться на высокий уровень минералов.
Абиссинские – для обычного пользования. Со временем могут заливаться, нужен резервуар для отвода излишков.
Устройство трехступенчатое:
Устье, которое находится в кессоне – плотном кольце, которое защищает от внешних угроз.
Ствол, его укрепляют стенками из пластмассы или стали.
Водоприемник, оснащенный системой фильтрации.
Их выполняют из бетонных колец, реже – из деревянных балок. На дно следует уложить несколько фильтрующих слоев из песка и щебня. Если поступление влаги ведется с боков, то в конструкции предусматривают «окна» в стенках.
Наземная часть должна быть оснащена водоприемным оборудованием, а также насосом. Такую систему обычно устраивают для полива участка, реже – для подвода воды к дому с небольшими потребностями.












