Почему тепло в подвале. Оптимальная температура для погреба
- Почему тепло в подвале. Оптимальная температура для погреба
- Температура хранения в погребе. Баланс температуры и влажности
- Температура в подвале частного дома. Что такое погреб, и какой его оптимальный температурный режим
- Как охладить погреб в доме. Охлаждение погреба
- Норма влажности в подвале. Влажность в погребе.
- Система регулирования температуры в погребе. Печатная плата терморегулятора
Почему тепло в подвале. Оптимальная температура для погреба

Правильный микроклимат подвала – один из ключевых моментов успешного сохранения урожая в течение всей зимы. Для поддержки оптимальной температуры подземное хранилище необходимо утеплить, и в течение всего холодного времени года контролировать уровень влажности и прогрев помещения.
Из этой статьи вы узнаете, какая температура должна быть в погребе летом и зимой, и какие средства применить для стабилизации этого показателя. Кроме того, мы расскажем о подходящем режиме для хранения овощей, а фото и
Какая температура должна быть в погребе
Владельцы приусадебных хозяйств и дачных участков предпочитают хранить собранный урожай и всевозможные заготовки в специальных хранилищах – погребах. Правильно построенный подвал – гарантия того, что заложенные в него продукты сохранятся длительное время в неизменном виде. Немаловажным также является поддержание режима прогрева хранилища на стабильном уровне в течение года.
Примечание: Оптимальной для подземного хранилища, вне зависимости от климатических условий конкретной местности, является температура +2+4 градуса с незначительным колебанием до +5+7 градусов в жаркое время года (рисунок 1).
При этом прогрев воздуха зависит от множества различных факторов, таких, как теплопроводность грунта, баланса температуры и влажности, наличия приборов для контроля микроклимата и др. Поэтому, занимаясь строительством погреба, необходимо сразу принять все необходимые меры для правильного его обустройства.

Так, температура в помещении без отопления находится в прямой зависимости от уровня влажности воздуха снаружи помещения. Поэтому при строительстве следует оборудовать систему вентиляции или продумать возможность отапливать его при необходимости. Кроме контроля за режимом прогрева, следует периодически проводить уборку и обрабатывать его поверхности от грибков и паразитов.
Теплопроводность грунта
Температура и влажность воздушных масс в подземном погребе находятся в соответствии с показателями внешней среды, то есть, грунта, в котором построено хранилище. При этом следует знать, что чем плотнее грунт, тем быстрее он отдает тепло. То есть, в плотном грунте существует риск промерзания продуктов зимой и перегрев их летом.
Поэтому, если подвал построен в глинистой почве, которая обладает хорошей теплопроводностью, для его обустройства потребуется применение современных теплоизоляционных материалов, поскольку глина относится к трудно прогреваемым грунтам. А вот песчаные и сухие грунты – теплые и легко прогреваются.
Баланс температуры и влажности
Микроклимат зависит от соотношения прогрева воздуха и уровня влажности. Эти показатели находятся во взаимозависимости, то есть нарушение одного из них приводит к искажению другого. В таком случае помещение становится непригодным для хранения продуктов.
Поскольку показатели могут колебаться в зависимости от времени года, необходимо предусмотреть возможность регулировать температуру и влажность независимо от условий окружающей среды. Так, естественной вентиляции может быть недостаточно зимой, что приведет к повышению температуры воздуха внутри хранилища. По этой причине рекомендуется при строительстве предусмотреть возможность принудительной вентиляции.
Если подвальное помещение имеет значительную площадь, стоит задуматься о современных технологических устройствах, которые помогут в поддержании оптимального режима и необходимого уровня влажности.
Современные микроклиматические системы
Для поддержания стабильной температуры воздуха и уровня влажности воздушных масс внутри погреба все чаще на практике применяют различные микроклиматические системы, например, сплит-системы, термосифоны и кондиционеры. Особенно актуальны эти приборы для погребов, занимающих большую площадь (рисунок 2).

Температура хранения в погребе. Баланс температуры и влажности
По большому счету, хороший микроклимат подвального помещения строится на балансе нескольких составляющих: влажность, температура, отсутствие подтоплений. Если хотя бы один из этих показателей выйдет за рамки, то о сохранении провизии говорить не придется. Кроме того, негативное влияние одного фактора автоматически скажется на всех остальных.
Точка росы — это температура при которой на стенах образуется конденсат.
Температура в погребе может незначительно варьироваться в течение всего года. Если в помещении сделана только естественная вентиляция, то зимой и вовсе может отсутствовать нормальный приток воздуха, что повлечет за собой возникновение некоторых проблем. В частности, температура внутри хранилища будет повышаться. Чтобы этого не произошло, многие специалисты рекомендуют устраивать принудительную вентиляцию погреба . В особенности это актуально, если в погребе находится большое количество продуктов и само помещение имеет немалые размеры. В ряде случаев есть смысл обратить внимание на современные технологические устройства, обеспечивающие нормальный температурный и влажностный режим в любых помещениях.
Несмотря на то что климатические условия в разных уголках нашей страны весьма разнообразны, оптимальной температурой для погребов считается +2, +4 градуса.
Именно на такие значения следует ориентироваться в том случае, если вам кажется, что температура в погребе снизилась или, наоборот, чрезмерно высокая. Лучше всего пользоваться электрическими градусниками, с помощью которых можно быстро определить температурный показатель. Или же повесить в погребе обычный ртутный градусник, который также покажет все изменения.
Температура в подвале частного дома. Что такое погреб, и какой его оптимальный температурный режим
Погреб бывает нескольких видов. Это может быть углубленное или полууглубленное помещение с отоплением или без отопления. Помещение обустраивается при помощи кирпича, монолита, а также пенобетона и многих других материалов.

Сразу отметим, что отапливаемый подвал не подходит для хранения овощей и консервации. Классический вариант должен быть холодным. Отдельно нужно сказать о металлическом типе. Данную конструкцию устанавливают в земле. Она имеет теплоизоляцию, а также обработана средствами против ржавчины. Для установки конструкции необходимо вырыть котлован. Монтаж желательно доверить профессионалам. Они смогут правильно вмонтировать конструкцию в землю.
Оптимальная температура зависит от времени года. Обычно показатели в погребе совпадают с температурой грунта, в котором он вырыт.
- Летом считается нормой, если градусник показывает в подвале 5-7 градусов выше нуля. Если не следить за температурой, то может возникнуть грибок, и содержимое начинает портиться. Указанная температура – это критичный показатель. Даже в очень жаркие дни она не должна быть выше.
- Зимой, при понижении общей температуры, снижаются и показатели в подвальном помещении. Если он не отапливается и не находится под отапливаемым жильем, то зимние показатели – 2-4 градуса выше нуля.
Температуры приведены для подвалов, в которых хранятся овощи и консервы. Для винного подвала данные показатели должны быть чуть выше.
Многие владельцы частных домов желают знать: если в погребе тепло, что делать, чтобы не испортились продукты, и помещение могло выполнять свою функцию. Вначале необходимо разобраться, как отрегулировать температуру в погребе.
Как охладить погреб в доме. Охлаждение погреба
Доброго всем вечера!
В чем уж причина, но в жаркую погоду, в моем погребе, температура может (могла) подниматься до 15 - 18 градусов. Собственно с чего бы ей быть ниже, если температура воды в колодце, на глубине 5 метров даже в это, не самое жаркое лето составляет 12 - 15 градусов.
Наверное дело в песчанном грунте, во всяком случае зимой, без дополнительного подогрева, пару раз замерзала труба водопровода проходящая на глубине два метра.
Ну да ладно, проблемы существуют для того что бы с ними бороться.
Итак:
Берем старый холодильник, одну штуку;
Ищем мастера по ремонту холодильников, с фантазией и интересом ко всяким придумкам.
Холодильник разбираем, компресор ставим в верхнем строении погреба, испаритель внизу. Под испаритель лоток со сливной трубочкой, трубку в канистру.
Просим мастера все собрать, запаять, заполнить и включаем.
Управляется система обычным таймером. У меня, в режиме - час работает, час отдыхает. Для повышения эффективности холодильной установки, ставим вентилятор обдува корпуса компрессора.
Все. Вот уже пятый год охладитель работает, гарантированно удерживая температуру в погребе на уровне 7 - 9 градусов даже в страшную жару 2010 года.
На зиму шайтан-машина просто отключается. Выявилось весьма полезное побочное действие охладителя, в погребе стало очень сухо, какая там плесень, свежие овощи приходится прикрывать влажной тряпкой.
В начале двадцатилитровой канистры для стока конденсата хватало на неделю, сейчас, когда конструкция погреба высохла, на год.
Норма влажности в подвале. Влажность в погребе.
И абсолютно естественно желание всем этим изобилием завладеть, аккуратно сложить в укромное место и сохранить до весны. Причем такое желание посещает не только садовода-огородника, но и изнеженного городского жителя. Ведь имея запасы, можно с уверенностью ожидать прихода долгой зимы и не опасаться каких-либо эксцессов и неожиданностей.

А запасы в основном хранят в погребе, и для правильного хранения должна быть оптимальная влажность в погребе. Потому как заложенные на хранение овощи живые, они дышат, а, следовательно, выделяют углекислый газ и влагу.
Влажность в погребе не должна быть ни слишком высокой, ни низкой. В первом случае овощи преют и загнивают, а во втором – увядают. Особенно эти процессы интенсивны, когда температура в погребе превышает 5 °C.
Регулировать влажность не особо трудоемкое занятие. Если сухо, то просто ставим ящики с мокрым песком или же развешиваем везде мокрые тряпки. При повышенной же влажности, напротив, расставляем повсюду емкости с чем-нибудь абсорбирующим влагу; это может быть и соль, и негашеная известь, и сухой песок, и зола. Удобнее всего насыпать этот абсорбент в пластиковые ведра – они легкие, хорошо моются, их легко переставлять с места на место.
Теперь о том, как правильно определять уровень влажности в вашем погребе.
Температуру–то определить легко – повесил себе термометр на стенку и знаешь: либо проветриваешь, либо отдушины закрываешь.
А как быть с влажностью? тоже не трудно.
Спускаемся в подвал или погреб со свечкой и смотрим на ее пламя. Если огонек клонится по сторонам и вокруг него образуется ореол малинового цвета, то влажность понижена. При повышенной же, пламя стоит ровно вверх, как солдатик в строю.

А вот еще один остроумный способ, без спичек да свечек.
Раскладываем поверх овощей обычные древесные щепки. Теперь, спустившись в погреб, пробуем их согнуть и сломать. В идеале, при оптимальной влажности в погребе, щепка гнется и ломается беззвучно. Если же слышим треск – то значит, что у нас слишком сухо. Если гнется щепка прекрасно, но ломаться не хочет – то однозначно: в погребе сыро.
Ну, а в целом, если у вас погреб выкопан в песчаной почве, то влажность в нем будет понижена; и, напротив – если почва глинистая, то повышена.

Кстати, при повышенной влажности часто образуется конденсат на стенах и потолке погреба. Прикройте в этом случае ваши овощи слоем опилок, чтобы капли не попадали на них.
И всегда, при любой влажности, раз в неделю осматривайте овощи, убирайте подгнившие и испорченные, и где-то раз в месяц окуривайте погреб дымом от сжигания осиновых щепок либо поленьев. Это прекрасная профилактика от плесени.
Также замечательно будет обработать все деревянные детали и конструкции в погребе медным купоросом . Он действует как антисептик и предотвращает гниение.
Определяя и регулируя указанными методами влажность в погребе, вы замечательно сохраните ваши запасы до весны, и даже до нового урожая.
Источник: https://mdmstroyproekt.ru/novosti/pochemu-v-podvale-teplo-kak-otregulirovat-pogodu-v-pogrebe
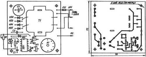
Система регулирования температуры в погребе. Печатная плата терморегулятора

Ярко выраженная зависимость сопротивления терморезистора от температуры позволяет использовать его в качестве датчика, изменяющего напряжение на соединенных входах 1 и 2 логического элемента DD1.1 микросхемы К561ЛА7. Ручками регулировки резисторов R1 и R2 выставляется порог (температура) срабатывания электронной логики. Конденсатором С1 устраняется «дребезг» (самовозбуждение) микросхемы DD1 в момент переключения. Благодаря резисторам R5 и R6 выход «цепочки» логических элементов гальванически увязывается с транзисторным ключом УТ1 (КТ972), нагрузкой которого является реле К1. Оно, в свою очередь, запускает магнитный пускатель К2 типа ПМЕ-074, включающий нагрузку — бытовой нагреватель со встроенным вентилятором общей мощностью 1,5 кВт и более.

Правда, для подключения терморегулятора к бытовой сети необходим понижающий трансформатор. Как подсказывает опыт, приемлем любой малогабаритный «силовичок» (например, от переносного магнитофона, калькулятора). Можно использовать и недорогой сетевой адаптер мощностью 9—10 Вт. Главное, подать на диодный мост терморегулятора требуемые 12 В. Меньшее напряжение может вызвать нестабильность срабатывания реле К1, а большее грозит перегревом, а то и перегоранием его обмоток.
Электронная часть устройства, за исключением датчика, смонтирована на печатной плате из односторонне фольгированного стеклотекстолита размерами 70x70x2 мм и вместе с магнитным пускателем К2 размещена в пластмассовом корпусе подходящих размеров. Терморезистор-датчик сделан выносным и для большей чувствительности прикреплен к небольшому алюминиевому радиатору.
Терморегулятор, собранный без ошибок и из заведомо исправных деталей, начинает работать сразу по включению в электросеть. Настройка же состоит в подборе сопротивления резистора 144, обеспечивающего правильный режим эксплуатации стабилитрона (сверяется по справочнику). Например, при использовании Д814Б в качестве VD1 номинал этого резистора ориентировочно определяется из расчета 100 Ом на каждый 1 В разницы между нестабили-зированным и стабилизированным напряжениями питания. То есть сопротивление 144 для конкретных условий, задаваемых принципиальной электрической схемой, должно составлять (12—9) х 100 Ом = 300 Ом.
Рекомендуется только что смонтированное, подключенное к источнику электроэнергии и еще не помещенное в корпус устройство «погонять» в течение часа-двух. Если выяснится, что напряжение стабилизации «гуляет» или стабилитрон сильно греется, то необходимо подобрать номинал R4.
Далее, с помощью резисторов R1 и R2 задать температуру, которая должна поддерживаться в погребе-овоще-хранилище. Для этого следует, установив их движки в среднее положение и поместив терморезистор в среду с требуемой температурой, при медленном вращении ручки «коррекция» найти такой угол поворота ротора R2, при котором происходит срабатывание реле К1. Затем, охлаждая или нагревая среду, где пребывает датчик, зафиксировать температуру срабатывания термореле при крайних положениях движка резистора Хорошо ручку этого «переменника» на лицевой панели устройства оснастить указателем, а рядом наклеить шкалу из ватмана.

Автор: В.Савельев, г. Радужный, Владимирская обл.
Метки:
- Как самому установить дверь?
- Как правильно сделать лестницу?
При установке дверей своими руками возникают некоторые вопросы: выбор дверной коробки, наличников, петель, ручки с защелкой и т.д. А также при смене межкомнатных дверей возможно возникновение проблемы с дизайном и цветовым решением интерьера. Давайте подробнее рассмотрим: как же правильно установить дверь своими руками?
Подробнее…
По правильно спроектированной лестнице ходить удобно и безопасно!
Чтобы самостоятельно сделать лестницу нужно знать количество и размеры ступеней.